h1_key

TI(德州仪器) LM61460
德州仪器 (TI) 全系列产品在线购买
  • TI(德州仪器) LM61460
  • TI(德州仪器) LM61460
  • TI(德州仪器) LM61460
  • TI(德州仪器) LM61460
  • TI(德州仪器) LM61460
  • TI(德州仪器) LM61460
立即查看
您当前的位置: 首页 > 电源管理 > 直流/直流开关稳压器 > 降压稳压器 > LM61460
LM61460

LM61460

正在供货

3V 至 36V、6A、低 EMI 同步降压转换器

产品详情
  • 说明
  • 特性
  • 参数
  • 封装 | 引脚 | 尺寸

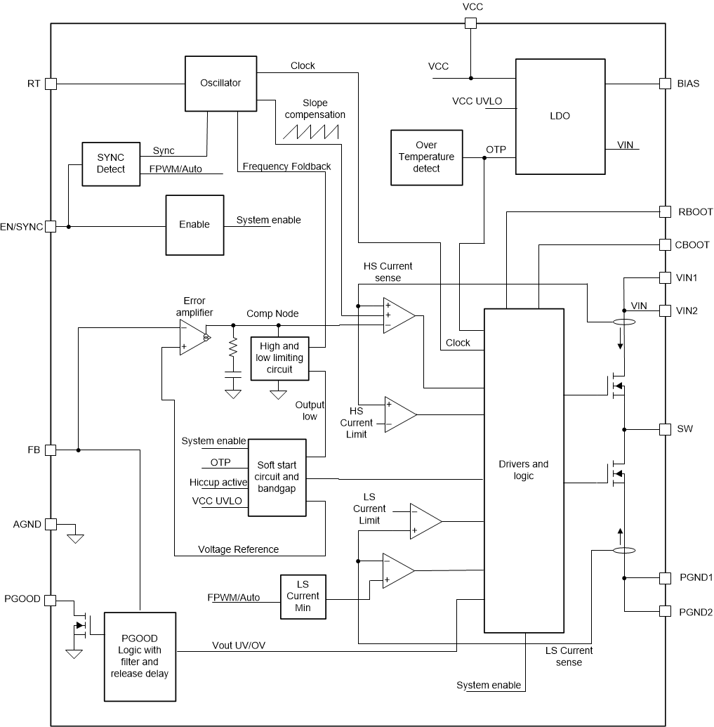
LM61460 是一款高性能直流/直流同步降压转换器。该器件具有集成式高侧和低侧 MOSFET,能够在 3.0V 至 36V 的宽输入电压范围内提供高达 6A 的输出电流;可耐受 42V 电压,简化了输入涌流保护设计。LM61460 可对压降进行软恢复,因此无需对输出进行过冲。

LM61460 专门设计用于降低 EMI。该器件具有可调节 SW 节点上升时间和低 EMI,并采用具有低开关节点振铃和易于使用、优化型引脚排列的 VQFN-HR 封装。开关频率可在 200kHz 至 2.2MHz 范围内设置或同步,从而避开噪声敏感频段。另外,可以选择频率,从而在低工作频率下提高效率,或在高工作频率下缩小解决方案尺寸。

自动模式可在轻负载运行时进行频率折返,实现仅 7µA(典型值)的空载电流消耗和高轻负载效率。PWM 和 PFM 模式之间无缝转换,以及极低的 MOSFET 导通电阻和外部偏置输入,均确保在整个负载范围内实现卓越的效率。

电气特性额定结温范围为 –40°C 至 +150°C。如需其他资源,请参阅相关文档

  • 提供功能安全
    • 有助于进行功能安全系统设计的文档
  • 针对超低 EMI 要求进行了优化
    • HotRod™ 封装和并行输入路径可以尽可能减少开关节点振铃
    • 可调节 SW 节点上升时间
  • 专为可靠耐用的应用而设计
    • 支持 42V 的瞬态电压
    • ±1% 的总输出稳压精度
    • VOUT 可在 1V 至 95% 的 VIN 范围内调节
    • 在 4A 负载下具有 0.4V 压降(典型值)
    • 保护特性:热关断、输入欠压锁定、逐周期电流限制和断续短路保护
  • 可在所有负载下进行高效电源转换
    • 在 13.5VIN、3.3VOUT 下具有 7µA 的无负载电流
    • 在 1mA、13.5VIN、5VOUT 下 PFM 效率为 83%
    • 低 MOSFET 导通电阻
      • RDS_ON_HS = 41mΩ(典型值)
      • RDS_ON_LS = 21mΩ(典型值)
    • 具有用于提升效率的外部偏置选项
  • 适用于可扩展电源
    • 与以下器件引脚兼容:
      • LM61440-Q1(36V、4A、可调节 fSW
      • LM61440(36V、4A、可调节 fSW
      • LMQ61460(36V、6A、内部电容)
  • 使用 TPSM63606 模块缩短产品上市时间
Vin (min) (V)3
Vin (max) (V)36
Vout (min) (V)1
Vout (max) (V)34
Iout (max) (A)6
Iq (typ) (mA)0.009
Switching frequency (min) (kHz)200
Switching frequency (max) (kHz)2200
EMI featuresLow parasitic Hotrod packaging
FeaturesEnable, Frequency synchronization, Light Load Efficiency, Over Current Protection, Power good, Soft Start Adjustable, Synchronous Rectification, Wettable flanks package
Operating temperature range (°C)-40 to 150
RatingCatalog
TI functional safety categoryFunctional Safety-Capable
Regulated outputs (#)1
Control modecurrent mode
Duty cycle (max) (%)98
TypeConverter
VQFN-HR (RJR)1414 mm² 4 x 3.5
产品购买
  • 商品型号
  • 封装
  • 工作温度
  • 包装
  • 价格
  • 现货库存
  • 操作
10s
温馨提示:
订单商品问题请移至我的售后服务提交售后申请,其他需投诉问题可移至我的投诉提交,我们将在第一时间给您答复
返回顶部